08J03彩色压型钢板屋面保温隔热建筑构造图集为重庆市地方标准图集之一,该图集一般被简称为渝08j03图集。本节内容东坡小编为大家推荐带来的这份渝08j03图集为pdf格式高清电子版,图集共由56页组成,以下有该图集的相关样张,如果你需要一份完整版的渝08j03图集作为参考资料的话点击本文相应的下载地址进行下载即可!
渝08j03图集简介
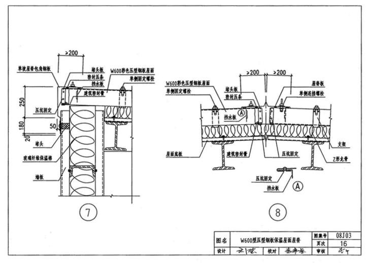
本图集适用于重庆地区工业与民用建筑的保温隔热屋面工程。
图集中包括彩色压型钢板复合保温屋面和彩色夹心钢板保温屋面的建筑构造
渝08j03图集样张





渝08J03彩色压型钢板屋面保温隔热建筑构造图集介绍
08J03彩色压型钢板屋面保温隔热建筑构造图集为重庆市地方标准图集之一,该图集一般被简称为渝08j03图集。本节内容东坡小编为大家推荐带来的这份渝08j03图集为pdf格式高清电子版,图集共由56页组成,以下有该图集的相关样张,如果你需要一份完整版的渝08j03图集作为参考资料的话点击本文相应的下载地址进行下载即可!
本图集适用于重庆地区工业与民用建筑的保温隔热屋面工程。
图集中包括彩色压型钢板复合保温屋面和彩色夹心钢板保温屋面的建筑构造




下载地址
编辑推荐
05ZJ001建筑构造用料做法图集pdf格式清晰版
20.5M / 05-04 / pdf格式清晰版【05zj001中南建筑图集】
Photoshop高级绘画笔刷套装完全免费版【ps绘
12.3M / 05-18 / 完全免费版【ps绘画笔刷】
医生辞职报告范文doc格式免费版【医生辞职信
8KB / 04-13 / doc格式免费版【医生辞职信】
公务员辞职报告范文doc格式免费版【公务员辞
6KB / 04-12 / doc格式免费版【公务员辞职信范文】
学生请假条模板doc格式免费版【学生请假条范
6KB / 04-10 / doc格式免费版【学生请假条范文】
相关合集
本类软件排行