05R103热交换站工程设计施工图集适用于新建、改建、扩建的民用和工业建筑中,以水蒸气或高温热水为热源介质,以热水为供热介质的汽-水热交换站和水-水热交换站的设计与施工。该图集一般也被简称为05r103图集或是热交换站工程设计施工图集。本节内容小编为大家整理带来的这份05r103图集为pdf格式免费版,图集共由205页组成,是一份字迹内容都非常清晰的图集,有需要的朋友点击本文相应的下载地址即可下载使用该图集。
温馨提示:
本文档为PDF格式文档,因此需确保在阅读之前你已经安装了pdf阅读器,如果尚未安装阅读器,建议下载福昕pdf阅读器或其他PDF阅读器进行安装后阅读。
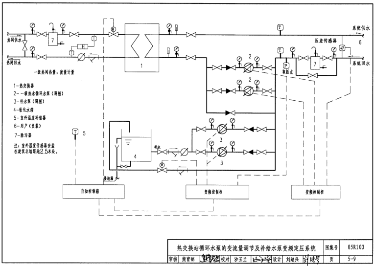
05R103热交换站工程设计施工图集图样





05R103热交换站工程设计施工图集目录节选
……
目录
目录与总说明0-1
总说明0-2~0-6
1 热交换站工程示例
目录(一)~(三)1-1~3
图例(一)(二)1-4~5
(一)汽-水热交换站
典型示例 1
总热负荷1.50MW:采暖系统汽-水小型机组热交换站1-6
总热负荷1.50MW:采暖系统汽-水小型机组热交换站流程图1-7
总热负荷1.50MW:采暖系统汽-水小型机组热交换站平面图1-8
总热负荷1.50MW:采暖系统汽-水小型机组热交换站剖面图1-9
典型示例 2
总热负荷3.20MW:采暖、空调及生活热水系统汽-水热交换站1-10
总热负荷3.20MW:采暖、空调及生活热水系统汽-水热交换站流程图1-11
总热负荷3.20MW:采暖、空调及生活热水系统汽-水热交换站平面图1-12
总热负荷3.20MW:采暖、空调及生活热水系统汽-水热交换站剖面图1-13
典型示例 3
总热负荷10.20MW:采暖、空调、生活热水及泳池系统汽-水热交换站1-14
总热负荷10.20MW:采暖、空调、生活热水及泳池系统汽-水热交换站流程图1-15
总热负荷10.20MW:采暖、空调、生活热水及泳池系统汽-水热交换站平面图1-16
总热负荷10.20MW:采暖、空调、生活热水及泳池系统汽-水热交换站剖面图1-17
工程实例 1
总热负荷5.73MW:采暖及空调热水汽-水热交换站1-18
总热负荷5.73MW:采暖及空调热水汽-水热交换站流程图1-19
总热负荷5.73MW:采暖及空调热水汽-水热交换站平面图1-20
总热负荷5.73MW:采暖及空调热水汽-水热交换站剖面图1-21
工程实例 2
总热负荷6.00MW:采暖及生活热水汽-水热交换站1-22
总热负荷6.00MW:采暖及生活热水汽-水热交换站流程图1-23
总热负荷6.00MW:采暖及生活热水汽-水热交换站平面图1-24
总热负荷6.00MW:采暖及生活热水汽-水热交换站剖面图1-25
工程实例 3
总热负荷8.26MW:空调及生活热水汽-水热交换站1-26
总热负荷8.26MW:空调及生活热水汽-水热交换站流程图1-27
总热负荷8.26MW:空调及生活热水汽-水热交换站平面图1-28
总热负荷8.26MW:空调及生活热水汽-水热交换站剖面图1-29
工程实例 4
总热负荷9.51MW:空调、生活热水及泳池系统汽-水热交换站1-30
总热负荷9.51MW:空调、生活热水及泳池系统汽-水热交换站流程图1-31
总热负荷9.51MW:空调、生活热水及泳池系统汽-水热交换站平面图1-32
总热负荷9.51MW:空调、生活热水及泳池系统汽-水热交换站剖面图1-33
……
pdf格式免费版05R103交换站工程设计施工图集相关内容小编就为大家介绍到这里了,更多pdf格式免费图集资料下载,敬请关注东坡下载站!

黄金高胜算交易pdf高清扫描版
06K105屋顶自然通风器选用与安装图集pdf格式
假如给我三天光明读后感doc格式免费版【最新
08G101-11施工常见问题答疑图解pdf格式高清
南京医药股份有限公司医药代表工作总结doc格







GB50016-2014建筑设计防火规范pdf格式免费版
05J909/07G120工程做法完整图集(高清无水印
疯狂android讲义第3版pdf高清扫描版【中文版